CT07 电流互感器
产品名称:CT07 电流互感器
产品编号:Pro2008515104410
产品型号:
更新时间:2013.07.22
企业单位:
浏览次数:
产品编号:Pro2008515104410
产品型号:
更新时间:2013.07.22
企业单位:
浏览次数:
产品详细介绍:

型号:CT05-
一、产品特点
一、产品特点
1、PBT外壳,耐高温,耐腐蚀;
2、环氧树脂灌封,隔离性能好,抗冲击性强;
3、体积小,外形美观,插针式直接焊接线路板;
4、线性范围宽,一致性好。
二、型号定义
如:CT01-5/2.5W

三、性能指标

三、性能指标
|
型 号 |
I/O |
非线性度 |
相移RL=0
(补偿后) |
线性范围 |
负载电阻 | ||
|
CT01-5/2.5W |
5A/2.5mA |
<0.1% |
<5' |
0A~20A |
≤800Ω | ||
|
CT01-5/2W |
5A/2mA |
<0.1% |
<5' |
0A~20A |
≤1000Ω | ||
|
CT01-5/5W |
5A/5mA |
<0.1% |
<5' |
0A~10A |
≤300Ω | ||
|
CT02-5/2.5W |
5A/2.5mA |
<0.1% |
<5' |
0A~20A |
≤800Ω | ||
|
CT02-5/2W |
5A/2mA |
<0.1% |
<5' |
0A~20A |
≤1000Ω | ||
|
CT02-5/5W |
5A/5mA |
<0.1% |
<5' |
0A~10A |
≤300Ω | ||
|
CT03-5/2.5 |
5A/2.5mA |
<0.1% |
<5' |
0A~20A |
≤800Ω | ||
|
CT03-5/2 |
5A/2mA |
<0.1% |
<5' |
0A~20A |
≤1000Ω | ||
|
CT03-5/5 |
5A/5mA |
<0.1% |
<5' |
0A~10A |
≤300Ω | ||
|
CT04-5/2.5 |
5A/2.5mA |
<0.1% |
<5' |
0A~15A |
≤500Ω | ||
|
CT04-5/2 |
5A/2mA |
<0.1% |
<5' |
0A~15A |
≤800Ω | ||
|
CT04-5/5 |
5A/5mA |
<0.1% |
<5' |
0A~10A |
≤100Ω | ||
|
CT06-30/5 |
30A/5mA |
<0.1% |
<5' |
0A~50A |
≤200Ω | ||
|
CT07-5/2.5W |
5A/2.5mA |
<0.1% |
<5' |
0A~15A |
≤500Ω | ||
|
CT07-5/2W |
5A/2mA |
<0.1% |
<5' |
0A~15A |
≤800Ω | ||
|
CT07-5/5W |
5A/5mA |
<0.1% |
<5' |
0A~10A |
≤100Ω | ||
|
| |||||||
|
隔离耐压 |
使用温度 |
贮存温度 |
相对湿度 | ||||
|
>2500Vac |
-50℃~85℃ |
-60℃~95℃ |
<95% | ||||
上表所列为常用规格,还可根据客户要求另行设计。
四、外形及引脚图(单位:mm)


五、使用方法


五、使用方法
使用方法一:
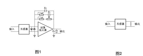
以上型号精密电流互感器,除CT06-30/5外,额定输入电流为5A,额定输出电流为2.5mA/2mA/5mA。当用户需要将电流输出信号变换成电压信号时,推荐使用电路如图1所示。调整图1中反馈电阻R和r的值可得到所需要的电压输出。电容C1及可调电阻r'是用来补偿相移的。电容C2和C3是400至1000pF的小电容,用来去耦和滤波。两个反接的二极管是起保护运算放大器作用的。运算放大器视精度要求使用,推荐使用OP07系列,使用性能较好的运算放大器较容易达到较高的精度和较好的稳定性。运算放大器电源电压通常取+15V或+12V,也可根据具体情况自定。图中反馈电阻R要求精度优于1%, 温度系数优于50PPM。用户使用推荐电路稍加改动也可构成单电源供电模式,适用于单极性A/D转换器的输入。
使用方法二:
次级如不加运算放大器而直接并联一个电阻使输出变换成电压信号也是可以的,使用电路如图2所示。前提是电阻要小于800Ω,输出电压***大2伏,这时仍能得到非线性度优于0.1%的输出电压信号。与推荐电路1比较,其影响如下:1.缩小了互感器的动态范围,2.使相移增大,电阻要求精度优于1%, 温度系数优于50PPM。



